JJF(津) 152-2025 港口机械 能量回馈系统计量校准规范
- 文件大小:687.86 KB
- 标准类型:计量标准
- 标准语言:中文版
- 文件类型:PDF文档
- 更新时间:2025-07-05
- 下载次数:
- 标签:
资料介绍
《港口机械能量回馈系统计量校准规范》(JJF(津) 152-2025)的详细内容总结:
一、基本信息
- 规范编号:JJF(津) 152-2025
- 名称:港口机械能量回馈系统计量校准规范
- 归口单位:天津市市场监督管理委员会
- 主要起草单位:
- 交通运输部天津水运工程科学研究所
- 天津港焦炭码头有限公司
- 苏州市计量测试院有限公司
- 浙江大寺计量校准有限公司
- 江苏建筑职业技术学院
- 天津大学
- 首次发布:本规范为首次制定。
二、适用范围
- 适用于港口机械能量回馈系统(以下简称“能量回馈系统”)回馈电量的校准。
- 主要针对系统在港口机械吊放重物时,将机械能转换为电能并回馈内部电网的装置。
三、系统概述
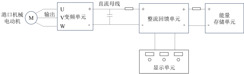
- 工作原理:
- 港口机械吊放重物时,电动机处于再生发电状态,机械能→交流电能→直流电能(经变频单元)→存储至能量存储单元。
- 提升重物时,存储的电能经整流回馈单元回馈至起重单元使用。
- 系统组成:
- 变频单元、整流回馈单元、能量存储单元、显示单元。
- 采用共直流母线系统结构,示意图如下:

四、计量特性
| 序号 | 校准项目 | 技术要求(示值误差) | 备注 |
|---|---|---|---|
| 1 | 电压示值误差 | ±1% | 参考指标,非合格性判定依据 |
| 2 | 电流示值误差 | ±3% | |
| 3 | 电量示值误差 | ±5% |
五、校准条件
1. 环境条件
- 温度:未限定具体范围(需根据设备要求)
- 相对湿度:≤90%
- 环境要求:无导电尘埃、腐蚀性/易燃性气体。
2. 校准设备
| 设备类型 | 技术要求 |
|---|---|
| 电压标准装置 | 量程≥750V,精度≥0.1%F·S |
| 电流标准装置 | 量程≥350A,精度≥0.5%F·S |
| 标准电能表 | 量程覆盖电压≥750V、电流≥350A,准确度≥0.5级 |
| 注:允许使用满足精度要求的等效设备。 |
六、校准方法
1. 校准步骤
a. 连接标准装置至直流母线侧,系统与标准表数据清零;
b. 在吊具行程内选≥5个测量点,以“下放-提升一次货物”为一个循环;
c. 吊具以0.5m/s匀速运动至各点,同步记录标准表与系统的电压、电流、电量值;
d. 重复测量3次。
2. 误差计算公式
- 电压示值误差:
δU=UsijUij−Usij×100% - 电流示值误差:
δI=IsijIij−Isij×100% - 电量示值误差:
δE=EsijEij−Esij×100%
注:i=1,2,3(重复次数),j=1,2,⋯(测量点序号)。
七、校准结果表达
校准证书需包含以下信息:
- 实验室名称/地址、校准地点、证书编号;
- 被校仪器信息(名称、型号、编号);
- 校准依据、环境条件(温湿度);
- 校准结果及测量不确定度;
- 校准人、核验人、批准人签名及日期;
- 声明校准结果仅对本次有效。
八、复校时间间隔
- 建议间隔:≤1年(用户可根据使用情况调整);
- 需重新校准的情况:仪器性能异常、更换重要部件或维修后。
九、附录内容
- 附录A:校准原始记录格式(含测量点、标准值、示值误差等表格)。
- 附录B:校准证书内页格式(含校准结果、不确定度等)。
- 附录C:测量不确定度评定示例:
- 电压(以640V为例):扩展不确定度 U=2.3 V(k=2);
- 电流(以200A为例):扩展不确定度 U=3.2 A(k=2)。
十、其他说明
- 解释权:交通运输部天津水运工程科学研究所;
- 规范依据:JJF 1001-2011《通用计量术语及定义》、JJF 1071-2010《国家计量校准规范编写规则》。
此规范为港口机械能量回馈系统的计量校准提供了标准化操作流程和技术依据,确保系统回馈电量的准确性和可靠性。
